

(圖一)

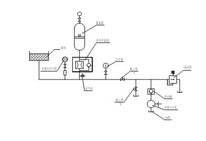
(液壓系統示意圖)
|
型號 |
給料尺寸(mm) |
最大給料粒度(mm) |
排料口調整范圍 (mm) |
生產能力(t/h) |
功率(kW) |
重量(t) |
|
SK.56.14 |
560 |
480 |
40~80 |
750~1500 |
400 |
38 |
|
SK.50.20 |
500 |
420 |
25~80 |
1000~2000 |
500 |
80 |
|
SK.90.22 |
900 |
760 |
150~200 |
1000~2000 |
400 |
120 |
| SK.120.24 |
1210 |
1020 |
210~230 |
1800~2500 |
400 |
232 |




溫馨提示:我們將盡快回電為您介紹設備以及報價,您可以輸入您的需求,如原料的類型,容量,進料尺寸,最終產品的尺寸等;你也可以通過商務通聯系我們的24小時在線客服。